(一)背景资料 某水利枢纽工程由大坝、电站、泄洪洞(底孔)和溢流表孔等建筑物组成。为满足度汛要求,工程施工采取两期导流,一期工程施工泄洪底孔
2022-08-12 09:01 佛山人事考试网 来源:广东华图教育
某水利枢纽工程由大坝、电站、泄洪洞(底孔)和溢流表孔等建筑物组成。为满足度汛要求,工程施工采取两期导流,一期工程施工泄洪底孔坝段(A)和溢流表孔坝段(B)。某承包人承担了该项(一期工程)施工任务,并依据《水利水电工程标准施工招标文件》(2009年版)与发包人签订了施工合同。
合同约定:
(1)签约合同价为4500万元,工期24个月,2011年9月1日开工,2011年12月1日截流。
(2)开工前,发包人按约定签约合同10%向承包人支付工程预付款,工程预付款的扣回与还清按 计算,其中F1=20%,F2=90%。
(3)从第一个月起,按工程进度款5%的比例扣留工程质量保证金。
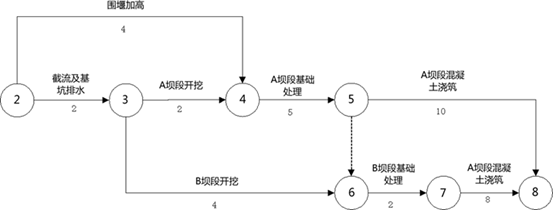
由承包人编制,并经监理人批准的施工进度计划如图2-1所示(单位:月,每月按30天计):
2011年9月1日开工,2011年12月1日截流。
本工程在施工过程中发生以下事件:
事件一:由于发包人未按时提供施工场地,造成了开工时间推迟,导致“初期围堰填筑”的延误,经测算“初期围堰填筑”要延至2012年1月30日才能完成。
承包人据此向监理人递交了索赔一项通知书,后经双方协商达成如下事项:(1)截流时间推迟到2012年2月1日;(2)“围堰加高”须在2012年5月30日(含5月30日)前完成;(3)完工日期不变,调整进度计划;
(4)发包人依据工期-费用表(如表2所示),重新编制新的施工进度计划,并提交了赶工措施和增加的费用,上报监理人并批准。
事件二:截至2012年2月底,累计完成合同金额为200万元;监理人确认的2012年3月份已完成工程量清单中“截流及基坑排水”的金额为245万元,“围堰加高”的金额为135万元,均含赶工增加费用。
问题:
1.根据原网络进度计划,分别指出“初期围堰填筑”和“围堰加高”的最早完成日期。
2.根据事件一,按增加费用最少原则,应如何调整施工进度计划?计算施工所增加的总费用。
3.根据事件一,绘制从2012年2月1日起的新施工进度计划(采用双代号网络图表示),指出“A坝段开挖”的最早开始日期。
4.计算承包人2012年3月份进度付款申请单中有关款项的金额。
[华图解析]1. 2011.12.1;2012.5.1。
2. 围堰加高、截流及基坑排水、B坝段基础处理各压缩1个月;115万元。
3.

以上是关于(一)背景资料 某水利枢纽工程由大坝、电站、泄洪洞(底孔)和溢流表孔等建筑物组成。为满足度汛要求,工程施工采取两期导流,一期工程施工泄洪底孔的参考答案及解析。详细信息你可以登陆佛山公务员考试网。如有疑问,欢迎向华图教育企业知道提问。点击咨询>>>
知识点一点点得积累,那么作为解决问题来说,检验标准就是做题了。
做题演练,让知识点更加牢固,也可以在这知识点的海洋里自由地鱼跃。
不放过每次的实战!加油!
找考试题目使用:搜答案神器(https://foshan.huatu.com/tiku/)
特别说明:佛山华图题库系统旨在为考生提供高效的智能备考服务,全面覆盖公务员考试、事业单位、教师招聘、职业资格、医卫类、计算机类等领域。拥有优质丰富的学习资料和备考全阶段的高效服务,助您不断前行!关注佛山华图教育微信fshtjy,政策问题实时答,考试信息不漏看。
华图题库平台所收集的试题内容来源于互联网,仅供学习交流使用,不构成商业目的。版权归原作者所有,如涉及作品内容、版权和其它问题,请与我们取得联系,我们将在第一时间处理,维护您的合法权益。
(编辑:佛山华图)


